汽水混合加熱器是一種裝設于管道上蒸汽與水直接混合加熱的設備,具有熱效率高、噪聲低、安裝簡單、不占空間等特點,廣泛應用于熱水循環采暖、空調中加熱系統、容器加熱保溫系統。
產品結構
汽水混合加熱器結構如圖所示,核心部件為拉法爾噴管,從喉口噴入的水流與從斜孔噴入的蒸汽充分混合后流出,生產熱水。蒸汽和水在高速流動中混合,無噪音、無振動、熱效率100%。
外形尺寸
|
SQHH |
-4 |
-6 |
-8 |
-10 |
-12 |
-16 |
-20 |
-24 |
-32 |
-40 |
-48 |
|
額定流量(m3/h) |
1.2 |
2.5 |
4.5 |
7 |
10 |
16 |
25 |
35 |
60 |
105 |
165 |
|
工作壓力(MPa) |
1.0 |
1.0 |
1.0 |
1.0 |
1.0 |
1.0 |
1.0 |
1.0 |
1.0 |
1.0 |
1.0 |
|
凈重(kg) |
8 |
8 |
15 |
15 |
15 |
50 |
50 |
50 |
200 |
200 |
200 |
|
運行重量(kg) |
8.5 |
8.5 |
16 |
16 |
16 |
58 |
58 |
58 |
260 |
260 |
260 |
|
噪聲(dB) |
≤65 |
≤65 |
≤65 |
≤65 |
|
A(mm) |
240 |
360 |
660 |
1200 |
|
B(mm) |
105 |
130 |
170 |
300 |
|
C(mm) |
105 |
130 |
220 |
450 |
|
水側法蘭 |
DN40 |
DN65 |
DN125 |
DN250 |
|
汽側法蘭 |
DN40 |
DN65 |
DN125 |
DN250 |
選型參考
1.汽水混合器未通入蒸汽時,額定流量下水頭損失為5m H2O,通入蒸汽后水頭損失可按1m H2O考慮;
2.蒸汽壓力大于水壓0.05MPa以上;
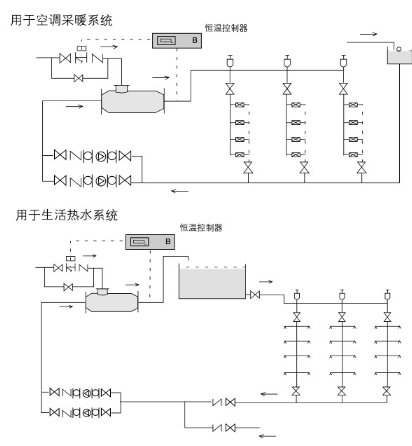
3.汽水混合加熱器用于生活熱水系統時應設置中間水箱,不能直接進入淋浴器,防止意外事故發生;
4.汽水混合加熱器適宜安裝在水泵的吸水側。
汽水混合加熱器蒸汽噴入量表
水壓
(MPa) |
蒸汽壓力(MPa) |
|
0.2 |
0.3 |
0.4 |
0.6 |
0.8 |
1.0 |
|
0.1 |
660 |
910 |
1120 |
1540 |
1950 |
2350 |
|
0.2 |
0 |
820 |
1120 |
1540 |
1950 |
2350 |
|
0.3 |
/ |
0 |
940 |
1540 |
1950 |
2350 |
|
0.4 |
/ |
/ |
0 |
0 |
1950 |
2350 |
|
0.5 |
/ |
/ |
/ |
/ |
1890 |
2350 |
SQHH汽水混合加熱器蒸汽噴入量換算系數表
|
SQHH |
4 |
6 |
8 |
10 |
12 |
16 |
20 |
24 |
32 |
40 |
48 |
|
系數 |
0.26 |
0.26 |
1 |
1 |
1 |
3.7 |
3.7 |
3.7 |
10.8 |
10.8 |
10.8 |
安裝與使用
1.汽水混合加熱器可水平安裝,也可以豎直向上安裝,蒸汽入口應向上或水平;
2.汽水混合加熱器前后裝設閥門、壓力表及溫度計,以便于觀察和調節混合器工作狀況;
3.汽水混合加熱器啟動時,應先通水,再通汽;停機時,先關斷汽源,再斷水。
典型應用
xxxx99